KU IngiN DiRi-mU TahU
Senin, 06 Juni 2011
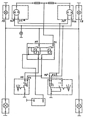
rangkai lampu kepala
Berikut dibawah ini adalah diagram rangkaian lampu kepala(lampu jauh dan lampu dekat) dengan relay serta rangkaian lampu kota.
Tidak ada komentar:
Posting Komentar
Posting Lebih Baru
Posting Lama
Beranda
Langganan:
Posting Komentar (Atom)
Tidak ada komentar:
Posting Komentar